
Промышленная сушилка промышленная представляет собой специализированное оборудование, предназначенное для эффективного удаления влаги из различных материалов. . Такие устройства широко применяются в производственных процессах, где важна скорость и качество сушки, будь то древесина, зерно, минеральные вещества или химические соединения.
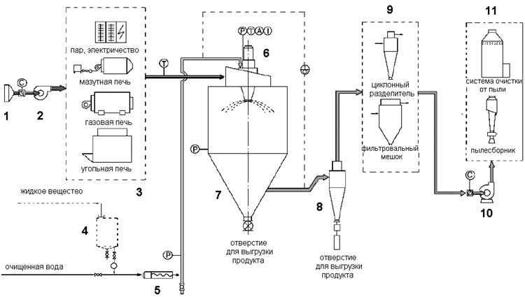
Основной принцип работы промышленных сушилок заключается в теплообмене: влажный материал подвергается воздействию горячего воздуха или другого теплоносителя, что способствует испарению влаги. Существуют различные типы таких сушилок, включая конвекционные, радиационные, адсорбционные и вакуумные. Каждый из них имеет свои особенности по температуре, скорости потока воздуха и системе управления, что позволяет адаптировать оборудование под конкретные задачи.
Кроме того, современные сушилки оснащаются системами автоматизации, которые контролируют параметры процесса и обеспечивают экономию энергоресурсов. Это особенно важно при работе с объемными партиями продукции, ведь энергоэффективность напрямую влияет на себестоимость конечного изделия.
Виды и классификация промышленных сушилок
Современный рынок предлагает широкий ассортимент промышленных сушилок, предназначенных для разных отраслей и условий производства. В зависимости от метода передачи тепла и специфики материала, сушилки делятся на несколько крупных категорий.
Наиболее распространенными являются конвекционные сушилки, которые используют поток горячего воздуха для удаления влаги. Печь может иметь горизонтальную или вертикальную конструкцию, что позволяет оптимизировать процесс сушки и упростить обслуживание. Кроме того, существуют инфракрасные сушилки, работающие за счет излучения, которые активно применяются в химической и древесной промышленности.
Уникальными являются вакуумные сушилки, работающие при пониженном давлении. Они позволяют быстрее удалять влагу без значительного нагрева материала, что незаменимо при работе с термочувствительными веществами.
Важно учитывать, что правильный выбор типа сушилки влияет на производительность, качество продукции и безопасность технологического процесса.
Ключевые преимущества использования промышленных сушилок

Применение промышленных сушилок в производстве обеспечивает ряд существенных преимуществ, которые делают этот вид оборудования незаменимым для многих сфер промышленности.
Во-первых, сушилки позволяют значительно сократить время обработки сырья по сравнению с естественной сушкой. Это способствует увеличению производительности и оптимизации производственного цикла, что напрямую влияет на экономическую эффективность предприятия.
Во-вторых, благодаря точному контролю температурных и влажностных параметров, обеспечивается стабильное качество конечной продукции. Особенно важно это для пищевой, фармацевтической и химической отраслей, где от этого напрямую зависит безопасность и функциональность изделий.
Кроме того, современные сушилки оснащены системами энергосбережения, что помогает существенно снизить эксплуатационные затраты. Многие модели также отличаются компактностью и удобством обслуживания, что облегчает интеграцию в существующие производственные линии.
Использование такого оборудования способствует повышению конкурентоспособности предприятия и снижению издержек производства.
Особенности выбора и эксплуатации промышленной сушилки
Выбор оптимальной промышленной сушилки требует тщательного анализа параметров производства и характеристик обрабатываемого материала. Ключевым фактором является тип сырья и его влажность, ведь разные материалы требуют различных температурных режимов и времени сушки.
Кроме того, следует учитывать производительность оборудования, наличие системы автоматического контроля и энергозатратность. Не менее важную роль играет надежность и простота обслуживания, поскольку от стабильности работы сушилки зависит непрерывность технологического процесса и качество продукции.
Эксплуатация промышленной сушилки требует соблюдения определенных правил: регулярной проверки рабочих параметров, очистки оборудования от остатков сырья и профилактического обслуживания всех систем. Это позволяет предотвратить поломки и продлить срок службы техники.
- Понимание технологических нужд и особенностей сырья;
- Выбор подходящего типа сушилки с оптимальными параметрами;
- Обеспечение регулярного технического обслуживания и контроля процесса.
Соблюдение этих рекомендаций гарантирует эффективную и безопасную работу сушилки, а также возможность достижения высоких результатов в производстве.